• <tr id="ii00i"></tr>
  • <nav id="ii00i"><sup id="ii00i"></sup></nav>
  • <nav id="ii00i"></nav>
  • <tfoot id="ii00i"><noscript id="ii00i"></noscript></tfoot>
    <tfoot id="ii00i"><noscript id="ii00i"></noscript></tfoot>
  • <tfoot id="ii00i"><noscript id="ii00i"></noscript></tfoot>
    天天成人综合网,亚洲人妻资源网,欧美精品网,国产黑丝袜在线观看视频,蜜桃av一卡二卡三卡,激情综合图区,亚洲avav,亚洲av电影天堂网

    您好!歡迎光臨烜芯微科技品牌官網!

    深圳市烜芯微科技有限公司

    ShenZhen XuanXinWei Technoligy Co.,Ltd
    二極管、三極管、MOS管、橋堆

    全國服務熱線:18923864027

  • 熱門關鍵詞:
  • 橋堆
  • 場效應管
  • 三極管
  • 二極管
  • 熱繼電器的結構,作用和原理介紹
    • 發布時間:2021-12-27 16:29:31
    • 來源:
    • 閱讀次數:
    熱繼電器的結構,作用和原理介紹
    熱繼電器是利用電流的熱效應原理工作的,用于電動機或其他電氣設備的過載保護或缺相保護的保護電器。但是由于熱繼電器中的發熱元件有熱慣性,在電路中不能做瞬時過載保護,更不能做短路保護,因此它不同于電流繼電器和熔斷器。下面將介紹熱繼電器的一些基本知識:
    1.組成結構
    它由發熱元件、雙金屬片、觸點及一套傳動和調整機構組成。發熱元件是一段阻值不大的電阻絲,串接在被保護電動機的主電路中。雙金屬片由兩種不同熱膨脹系數的金屬片輾壓而成。結構圖如圖1所示:
    熱繼電器
    圖1 熱繼電器結構示意圖
    圖中:1——電流調節凸輪,2——片簧(2a,2b),3——手動復位按鈕,4——弓簧片,5——主金屬片,6——外導板,7——內導板,8——常閉靜觸點,9——動觸點,10——杠桿,11——常開靜觸點(復位調節螺釘),12——補償雙金屬片,13——推桿,14——連桿,15——壓簧。
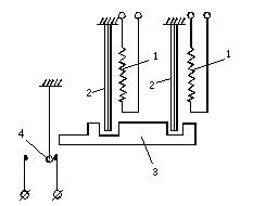
    2.作用
    主要用來對異步電動機進行過載保護,他的工作原理是過載電流通過熱元件后,使雙金屬片加熱彎曲去推動動作機構來帶動觸點動作,從而將電動機控制電路斷開實現電動機斷電停車,起到過載保護的作用。鑒于雙金屬片受熱彎曲過程中,熱量的傳遞需要較長的時間,因此,熱繼電器不能用作短路保護,而只能用作過載保護熱繼電器的過載保護。符號為FR,電路符號如圖2所示:
    熱繼電器
    圖2 熱繼電器電路符號
    3.工作原理
    當電動機在實際運行中,如拖動生產機械進行工作過程中,若機械出現不正常的情況或電路異常使電動機遇到過載,則電動機轉速下降、繞組中的電流將增大,使電動機的繞組溫度升高。若過載電流不大且過載的時間較短,電動機繞組不超過允許溫升,這種過載是允許的。但若過載時間長,過載電流大,電動機繞組的溫升就會超過允許值,使電動機繞組老化,縮短電動機的使用壽命,嚴重時甚至會使電動機繞組燒毀。所以,這種過載是電動機不能承受的。熱繼電器就是利用電流的熱效應原理,在出現電動機不能承受的過載時切斷電動機電路,為電動機提供過載保護的保護電器。
    使用熱繼電器對電動機進行過載保護時,將熱元件與電動機的定子繞組串聯,將熱繼電器的常閉觸頭串聯在交流接觸器的電磁線圈的控制電路中,并調節整定電流調節旋鈕,使人字形撥桿與推桿相距一適當距離。當電動機正常工作時,通過熱元件的電流即為電動機的額定電流,熱元件發熱,雙金屬片受熱后彎曲,使推桿剛好與人字形撥桿接觸,而又不能推動人字形撥桿。常閉觸頭處于閉合狀態,交流接觸器保持吸合,電動機正常運行。
    若電動機出現過載情況,繞組中電流增大,通過熱繼電器元件中的電流增大使雙金屬片溫度升得更高,彎曲程度加大,推動人字形撥桿,人字形撥桿推動常閉觸頭,使觸頭斷開而斷開交流接觸器線圈電路,使接觸器釋放、切斷電動機的電源,電動機停車而得到保護。
    熱繼電器其它部分的作用如下:人字形撥桿的左臂也用雙金屬片制成,當環境溫度發生變化時,主電路中的雙金屬片會產生一定的變形彎曲,這時人字形撥桿的左臂也會發生同方向的變形彎曲,從而使人字形撥桿與推桿之間的距離基本保持不變,保證熱繼電器動作的準確性。這種作用稱溫度補償作用。
    螺釘8是常閉觸頭復位方式調節螺釘。當螺釘位置靠左時,電動機過載后,常閉觸頭斷開,電動機停車后,熱繼電器雙金屬片冷卻復位。常閉觸頭的動觸頭在彈簧的作用下會自動復位。此時熱繼電器為自動復位狀態。將螺釘逆時針旋轉向右調到一定位置時,若這時電動機過載,熱繼電器的常閉觸頭斷開。其動觸頭將擺到右側一新的平衡位置。電動機斷電停車后,動觸頭不能復位。必須按動復位按鈕后動觸頭方能復位。此時熱繼電器為手動復位狀態。若電動機過載是故障性的,為了避免再次輕易地起動電動機,熱繼電器宜采用手動復位方式。若要將熱繼電器由手動復位方式調至自動復位方式,只需將復位調節螺釘順時針旋進至適當位置即可。
    熱繼電器
    圖3 熱繼電器工作原理示意圖
    4.保護功能
    有些型號的熱繼電器還具有斷相保護功能,其結構示意圖如圖4所示:
    熱繼電器
    圖4 差動式斷相保護裝置示意圖
    熱繼電器的斷相保護功能是由內、外推桿組成的差動放大機構提供的。當電動機正常工作時,通過熱繼電器熱元件的電流正常,內外兩推桿均向前移至適當位置。當出現電源一相斷線而造成缺相時,該相電流為零,該相的雙金屬片冷卻復位,使內推桿向右移動,另兩相的雙金屬片因電流增大而彎曲程度增大,使外推桿更向左移動,由于差動放大作用,在出現斷相故障后很短的時間內就推動常閉觸頭使其斷開,使交流接觸器釋放,電動機斷電停車而得到保護。
    〈烜芯微/XXW〉專業制造二極管,三極管,MOS管,橋堆等,20年,工廠直銷省20%,上萬家電路電器生產企業選用,專業的工程師幫您穩定好每一批產品,如果您有遇到什么需要幫助解決的,可以直接聯系下方的聯系號碼或加QQ/微信,由我們的銷售經理給您精準的報價以及產品介紹
     
    電話:18923864027(同微信)
    QQ:709211280

    相關閱讀