• <tr id="ii00i"></tr>
  • <nav id="ii00i"><sup id="ii00i"></sup></nav>
  • <nav id="ii00i"></nav>
  • <tfoot id="ii00i"><noscript id="ii00i"></noscript></tfoot>
    <tfoot id="ii00i"><noscript id="ii00i"></noscript></tfoot>
  • <tfoot id="ii00i"><noscript id="ii00i"></noscript></tfoot>
    天天成人综合网,亚洲人妻资源网,欧美精品网,国产黑丝袜在线观看视频,蜜桃av一卡二卡三卡,激情综合图区,亚洲avav,亚洲av电影天堂网

    您好!歡迎光臨烜芯微科技品牌官網!

    深圳市烜芯微科技有限公司

    ShenZhen XuanXinWei Technoligy Co.,Ltd
    二極管、三極管、MOS管、橋堆

    全國服務熱線:18923864027

  • 熱門關鍵詞:
  • 橋堆
  • 場效應管
  • 三極管
  • 二極管
  • DC-DC BUCK自舉電路知識介紹
    • 發布時間:2021-04-13 15:04:44
    • 來源:
    • 閱讀次數:
    DC-DC BUCK自舉電路知識介紹
    DC-DC BUCK 芯片的外圍電路設計中,我們一般會在 BOOT 和 SW 管腳之間加電容或者電容+電阻組合,這一塊的電路叫自舉電路,自舉電路中的電容、電阻就被稱為自舉電容、自舉電阻。
    什么是自舉電容?
    DCDC BUCK 芯片有一個管腳叫 BOOT,有的叫 BST,如下是一個 DCDC 芯片對 BOOT 管腳的解釋,在外部電路設計時,BOOT 和 SW 管腳之間,需要加一個電容,一般是 0.1uF,連接到 DCDC 高端 MOS 管的驅動端,這個電容就叫作自舉電容。
    自舉電路
    自舉電容的作用原理?
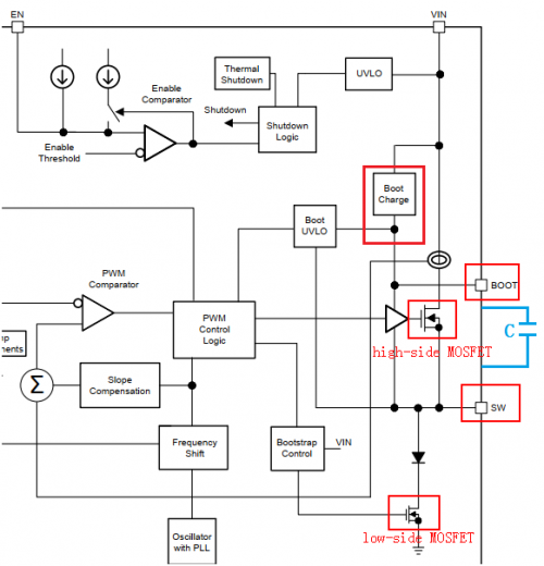
    如下是 DCDC BUCK 芯片的框圖,上面的 NMOS 稱為 high-side MOSFET,下面的 NMOS 稱為 low-side MOSFET。
    自舉電路
    當高邊 MOS 管打開時,SW 為 VIN,SW 對電感進行充電儲能,電感電流呈上升趨勢;當低邊 MOS 管打開時,SW 為 GND,此時電感通過續流二極管對負載進行供電,理論上高低 MOS 管不能同時打開,所以上下管打開的周期就形成了占空比,根據負載的輕重,來調節占空比,來滿足不同負載需求。
    以上就是 DC-DC BUCK 的大致原理。
    圖中的 C 就是自舉電容,當低邊 MOS 管打開時,SW 接地為 0,BOOT 上的電壓由 BOOT Charge 提供,假如是 5V,就對電容進行充電;當關閉低邊 MOS 管,選擇打開高邊 MOS 管,因為高邊 Vgs>Vgs(th),所以高邊 MOS 管能打開,隨著高邊 MOS 管打開,SW 上的電壓就會變成 VIN。
    如果不加這個 C,那當 Vgs<Vgs(th)時,就會出現高邊 MOS 管無法打開;加上 C 之后,利用電容電壓不能突變的特性,當 SW 變成 VIN,那 BOOT 上的電壓就會升為 VIN+5V,此時 Vgs 會大于 Vgs(th),高邊 MOS 管就打開了。
    自舉電容的額定電壓如何選?
    一般 SPEC 上會給出 BOOT to SW 的最大值,如下圖是 6.5V,所以一般選 10V/16V 耐壓值的電容即可。
    自舉電路
    自舉電阻選取
    其實在自舉電路中,也可以加入電阻,一般叫 BOOT 電阻。BOOT 電容的作用是 SW 在高電平時,利用電容兩端電壓不能突變特性,會將 BOOT 腳電壓泵至比 SW 高的電壓,維持高邊 MOSFET 的導通狀態。
    加入了 BOOT 電阻,和 BOOT 電容就構成了 RC 充電電路。
    BOOT 電阻的大小決定了高邊 MOSFET 的開關速度。一般 BOOT 電阻越大,高邊 MOSFET 開的就越慢,這個時候 SW 上的尖峰就越小,EMI 特性就好。BOOT 電阻越小,MOSFET 開的快,SW 上的尖峰就越大,所以有的時候會在 SW 上預留 RC 對地吸收。
    自舉電路
    烜芯微專業制造二極管,三極管,MOS管,橋堆等20年,工廠直銷省20%,4000家電路電器生產企業選用,專業的工程師幫您穩定好每一批產品,如果您有遇到什么需要幫助解決的,可以點擊右邊的工程師,或者點擊銷售經理給您精準的報價以及產品介紹
    相關閱讀