• <tr id="ii00i"></tr>
  • <nav id="ii00i"><sup id="ii00i"></sup></nav>
  • <nav id="ii00i"></nav>
  • <tfoot id="ii00i"><noscript id="ii00i"></noscript></tfoot>
    <tfoot id="ii00i"><noscript id="ii00i"></noscript></tfoot>
  • <tfoot id="ii00i"><noscript id="ii00i"></noscript></tfoot>
    天天成人综合网,亚洲人妻资源网,欧美精品网,国产黑丝袜在线观看视频,蜜桃av一卡二卡三卡,激情综合图区,亚洲avav,亚洲av电影天堂网

    您好!歡迎光臨烜芯微科技品牌官網!

    深圳市烜芯微科技有限公司

    ShenZhen XuanXinWei Technoligy Co.,Ltd
    二極管、三極管、MOS管、橋堆

    全國服務熱線:18923864027

  • 熱門關鍵詞:
  • 橋堆
  • 場效應管
  • 三極管
  • 二極管
  • 電子電焊機電路圖與工作原理圖解析-電焊機應注意事項
    • 發布時間:2020-06-13 18:14:43
    • 來源:
    • 閱讀次數:
    電子電焊機電路圖與工作原理圖解析-電焊機應注意事項
    電子電焊機的工作原理
    看電子電焊機電路圖之前,我們先了解一下它的工作原理普通電焊機的工作原理和變壓器相似,是一個降壓變壓器。在次級線圈的兩端是被焊接工件和焊條,引燃電弧,在電弧的高溫中產生熱源將工件的縫隙和焊條熔接。
    電焊變壓器有自身的特點,就是具有電壓急劇下降的特性。在焊條引燃后電壓下降;在焊條被粘連短路時,電壓也是急劇下降。這種現象產生的原因,是電焊變壓器的鐵芯特性產生的。
    電焊機的工作電壓的調節,除了一次的220/380電壓變換,二次線圈也有抽頭變換電壓,同時還有用鐵芯來調節的,可調鐵芯的進入多少,就分流磁路,進入越多,焊接電壓越低。
    電焊原理其實就是:由我們常用的220V電壓或者380V的工業用電通過電焊機里的減壓器降低了電壓,增強了電流,利用電能產生的巨大熱量融化鋼鐵,焊條的融入使鋼鐵之間的融合性更高,還有,電焊條的外層的藥皮起了非常大的作用
    手工電弧焊使用的電焊條,由藥皮和焊芯兩部分組成。焊接時,電焊條作為一個電極,一方面起傳導電流和引燃電弧的作用,使電焊條與基本金屬間產生持續的、穩定的電弧,以提供熔化焊所必需的熱量。另一方面,電焊條又作為填充金屬加到焊縫中去,成為焊縫金屬的主要成分。因此,電焊條的組成物與電焊條質量,將直接影響焊縫金屬的化學成分、機械性能和物理性質。另外,焊條對于焊接過程的穩定性、焊縫的外表質量、焊接生產率等也有很大的影響。
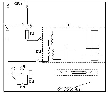
    小型電子電焊機電路圖
    小型電子電焊機電路圖如下圖所示:
    電子電焊機電路圖
    電焊機是利用正負兩極在瞬間短路時產生的高溫電弧來熔化電焊條上的焊料和被焊材料,使被接觸物相結合的目的。其結構十分簡單,就是一個大功率的變壓器。
    電焊機一般按輸出電源種類可分為兩種,一種是交流電源、一種是直流電。他們利用電感的原理,電感量在接通和斷開時會產生巨大的電壓變化,利用正負兩極在瞬間短路時產生的高壓電弧來熔化電焊條上的焊料,來使它們達到原子結合的目的。
    逆變電子電焊機電路圖及工作原理圖
    電子電焊機電路圖
    電子電焊機電路圖
    電子電焊機電路圖
    電子電焊機電路圖
    電子電焊機電路圖
    電子電焊機電路圖
    電焊機注意事項
    1、新的或長久未用的電焊機,常由于受潮使繞組間、繞組與機殼間的絕緣電阻大幅度降低,在開始使用時容易發生短路和接地,造成設備和人身事故。因此在使用前應用搖表檢查其絕緣電阻是否合格。
    2、啟動新電焊機前,應檢查電氣系統接觸器部分是否良好,認為正常后,可在空載下啟動試運行。證明無電氣隱患時,方可在負載情況下試運行,最后才能投入正常運行。
    3、直流電焊機應按規定方向旋轉,對于帶有通風機的要注意風機旋轉方向是否正確,應使用由上方吹出。以達到冷卻電焊機的目的。
    烜芯微專業制造二極管,三極管,MOS管,橋堆等20年,工廠直銷省20%,1500家電路電器生產企業選用,專業的工程師幫您穩定好每一批產品,如果您有遇到什么需要幫助解決的,可以點擊右邊的工程師,或者點擊銷售經理給您精準的報價以及產品介紹
    相關閱讀